需查看詳細資料,請下載產品樣本或直接打電話索取,謝謝!
產品用于:冶金設備、物流設備、輕工包裝、紡織機械、木工機械、叉車、風力發電、起重、煤礦
聯系電話:0391-7543530 15239003005
概述:
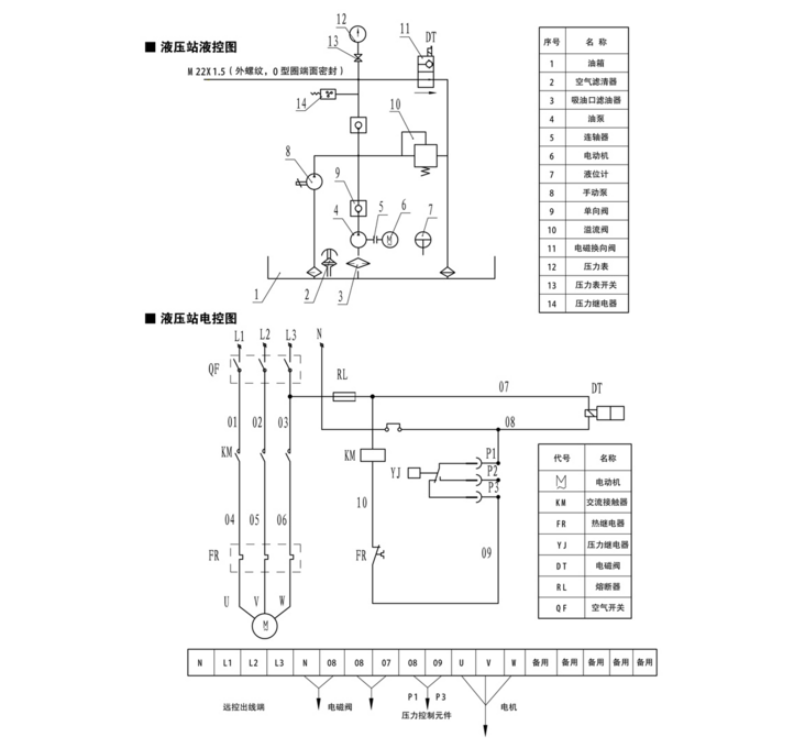
YZ(J)型液壓站主要作為YJGQ 系列夾軌器驅動動力源; YZ型液壓站主要作為YLBZ系列液壓輪邊制動器、YDGZ 系列液壓頂軌制動器驅動動力源。 多功能復合控制方式,在斷電檢修時,依靠人力實現上壓過程。 結構緊湊,造型美觀,保壓性能穩定。 設有防塵罩,可適應露天作業。 帶手動打開裝置(手動泵) 。
使用條件:
環境溫度: 0℃-40℃ 。
電機工作電源: 三相、AC380V 、50HZ ;
泵站控制電源: AC220V 、50HZ (如需其它電壓,請訂貨時事先說明) 。

